蒸汽冷凝液外送调节阀内漏维修处理
2022-03-25 科威
色谱分析仪使用说明
2022-03-22 科威
激光氧含量分析仪使用说明
二氧化碳含量分析仪使用说明
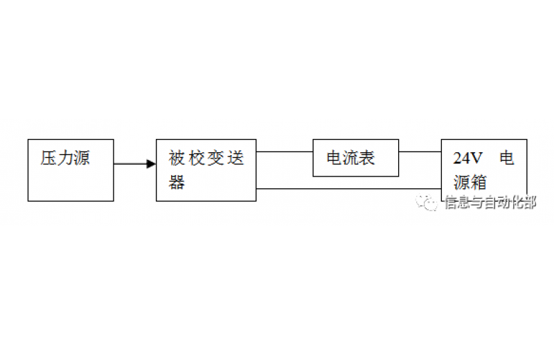
WAX-100系列压差变送器校准办法 本办法适用于本公司生产现场运行中、简单修理后及新购进的压差变送器的校准。
2022-03-21 科威
YTC阀门定位器调试方法
2022-03-20 科威